
MIL-DTL-28837C
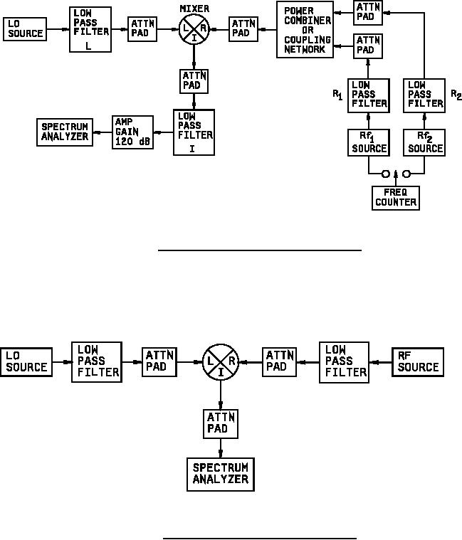
FIGURE 6. Two-tone, third-order intermodulation test setup.
FIGURE 7. Harmonics intermodulation product test setup.
17
For Parts Inquires call Parts Hangar, Inc (727) 493-0744
© Copyright 2015 Integrated Publishing, Inc.
A Service Disabled Veteran Owned Small Business