
MIL-DTL-28837C
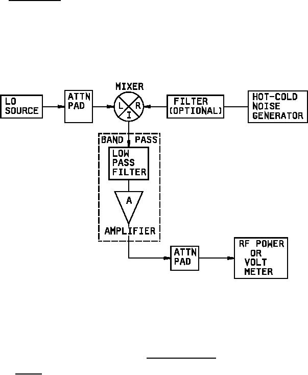
4.7.4.2 SSB noise figure. The SSB noise figure (NF) of mixers shall be measured as follows:
The NF shall be measured with thermal noise with specified LO frequency and available power. Unless
otherwise specified, the IF shall be the difference between LO and (nominal) RF. Mixer port terminations shall
be 1.2:1 VSWR or less at the L port for LO, at the R port for RF, and at the I port for each LO + RF and LO - RF.
Measurement accuracy of NF shall be ± 0.4 dB.
FIGURE 2. Noise figure test setup.
4.7.4.3 Isolation. The isolation between the LO to IF, LO to RF, and RF to IF ports shall be measured at the low
end, center, and high end of the specified frequency (see 3.1) using the test setup in figures 3, 4, and 5. The input
power shall be as specified (see 3.1). An acceptable alternate test method is the sweep frequency technique. The
low pass filters shall attenuate all harmonics at least 30 dB and have negligible insertion loss over the specified
frequency (see 3.1).
13
For Parts Inquires call Parts Hangar, Inc (727) 493-0744
© Copyright 2015 Integrated Publishing, Inc.
A Service Disabled Veteran Owned Small Business